Moin,
Unser Condor 55 hat ein Elektrikproblem:
Ladekontrolle leuchtet nicht (Birne ist intakt, blaues Kabel zur Lichtmaschine hat Durchgang) und Lichtmaschine lädt nicht.
Sind der Schaltplan und die Sicherungsbelegung (was meint „Spie“?) in
- Werkstatthandbuch und/oder in
- „Wartung und Bedienung“
enthalten?
Vielen dank für Euren Rat!
Beste Grüße,
Arnold
Lichtmaschine lädt nicht - Condor 55
-
ArnoldSchnermann
- Beiträge: 2
- Registriert: 17. Oktober 2023, 17:59
-
Kurt_TigerSix105
- Foren-Administrator
- Beiträge: 1308
- Registriert: 31. Oktober 2010, 21:51
- Wohnort: 57629 Mörsbach Ww.
- Kontaktdaten:
Re: Lichtmaschine lädt nicht - Condor 55
Hallo Arnold,
es ist doch elektrisch alles in Ordnung. Die Ladekontrolle zeigt an, das die Lichtmaschine nicht lädt und dieser Umstand hat nichts mit Homologation zu tun!
Deshalb habe ich deinen Beitrag dort gelöscht und dein offensichtliches Problem (Lichtmaschine lädt nicht) hier dieser Rubrik zugeordnet. Bitte bei zukünftigen Beiträgen darauf achten was wo geschrieben wird und vor allen Dingen nicht in einem Beitrag verschiedene Themen mischen. Dankeschön für die Beachtung.
Der Schaltplan und die Sicherungsbelegung sind jeweils in der Bedienungsanleitung und nicht im Werkstatthandbuch zu finden.
Ohne weitere Erläuterung bzw. genaue Beschreibung wo denn das Wort "Spie" gefunden wurde, kann ich leider nicht weiterhelfen. Ein Bild ist da manchmal ganz hilfreich.
es ist doch elektrisch alles in Ordnung. Die Ladekontrolle zeigt an, das die Lichtmaschine nicht lädt und dieser Umstand hat nichts mit Homologation zu tun!
Deshalb habe ich deinen Beitrag dort gelöscht und dein offensichtliches Problem (Lichtmaschine lädt nicht) hier dieser Rubrik zugeordnet. Bitte bei zukünftigen Beiträgen darauf achten was wo geschrieben wird und vor allen Dingen nicht in einem Beitrag verschiedene Themen mischen. Dankeschön für die Beachtung.
Der Schaltplan und die Sicherungsbelegung sind jeweils in der Bedienungsanleitung und nicht im Werkstatthandbuch zu finden.
Ohne weitere Erläuterung bzw. genaue Beschreibung wo denn das Wort "Spie" gefunden wurde, kann ich leider nicht weiterhelfen. Ein Bild ist da manchmal ganz hilfreich.
Viele Gruesse
Kurt
"Bei 99% aller Probleme ist die umfassende Beschreibung des Problems bereits mehr als die Hälfte der Lösung desselben."
Kurt
"Bei 99% aller Probleme ist die umfassende Beschreibung des Problems bereits mehr als die Hälfte der Lösung desselben."
-
ArnoldSchnermann
- Beiträge: 2
- Registriert: 17. Oktober 2023, 17:59
Re: Lichtmaschine lädt nicht - Condor 55
Moin Kurt,
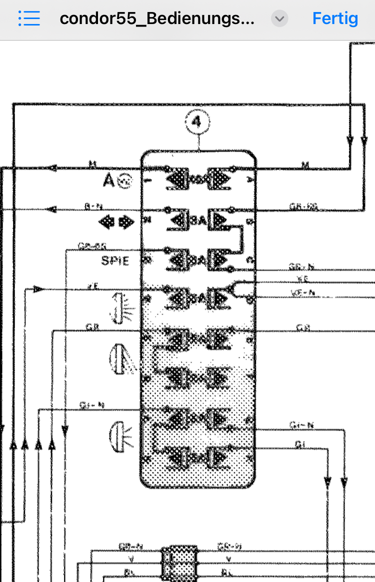
anbei Auszug Bedienungsanleitung und Wartung:
Da steht auf der SicherungBelegung wie bei unserem ‘86er Condor 55 „SPIE“.
„SPIE“ scheint Klemme 15 „geschaltetes Plus“ vom Startschaltschloß zu sein.
Schlepper läuft:
Es war ein Verkabelungsproblem im Zulauf Klemme 15 für das kombinierte Gehäuse der Batterie- & der Öldruckkontrolle.
Vielen Dank für Deine Zeit und Rat,
Arnold
PS: Die ABE C301 mit Nachträgen I bis V steht in der ArgeTP-Datenbank von VdTÜV und der Dekra, brauchst Du/das Forum daraus Angaben für z.B. Bereifungen etc.?
anbei Auszug Bedienungsanleitung und Wartung:
Da steht auf der SicherungBelegung wie bei unserem ‘86er Condor 55 „SPIE“.
„SPIE“ scheint Klemme 15 „geschaltetes Plus“ vom Startschaltschloß zu sein.
Schlepper läuft:
Es war ein Verkabelungsproblem im Zulauf Klemme 15 für das kombinierte Gehäuse der Batterie- & der Öldruckkontrolle.
Vielen Dank für Deine Zeit und Rat,
Arnold
PS: Die ABE C301 mit Nachträgen I bis V steht in der ArgeTP-Datenbank von VdTÜV und der Dekra, brauchst Du/das Forum daraus Angaben für z.B. Bereifungen etc.?
-
Kurt_TigerSix105
- Foren-Administrator
- Beiträge: 1308
- Registriert: 31. Oktober 2010, 21:51
- Wohnort: 57629 Mörsbach Ww.
- Kontaktdaten:
Re: Lichtmaschine lädt nicht - Condor 55
Hallo Arnold,
Nun zu "SPIE" hab ich bei leo.org das italienische Wort "spia" für Kontrolllampe gefunden. Das scheint mir der Lösung nahe zu kommen. Die Abweichung (e = a) erkläre ich mir dadurch das jede größere Firma ja so ein wenig ihr eigenes "Firmenenglisch" hat und benutzt. Aber das sind alles nur Mutmaßungen. Wenn es jemand besser weiß möge er mich gerne berichtigen.
Ich wünsche einen schönen Sonntag und einen Guten Wochenstart.
Das freut mich ja für dich, das du den Fehler schnell gefunden hast und reparieren konntest. Gerade bei elektrischen Fehlern kann die Fehlersuche auch mal länger dauern.ArnoldSchnermann hat geschrieben: ↑20. Oktober 2023, 07:56 Schlepper läuft:
Es war ein Verkabelungsproblem im Zulauf Klemme 15 für das kombinierte Gehäuse der Batterie- & der Öldruckkontrolle.
Nun zu "SPIE" hab ich bei leo.org das italienische Wort "spia" für Kontrolllampe gefunden. Das scheint mir der Lösung nahe zu kommen. Die Abweichung (e = a) erkläre ich mir dadurch das jede größere Firma ja so ein wenig ihr eigenes "Firmenenglisch" hat und benutzt. Aber das sind alles nur Mutmaßungen. Wenn es jemand besser weiß möge er mich gerne berichtigen.
Hierzu habe ich dir eine e-mail geschrieben.ArnoldSchnermann hat geschrieben: ↑20. Oktober 2023, 07:56 PS: Die ABE C301 mit Nachträgen I bis V steht in der ArgeTP-Datenbank von VdTÜV und der Dekra, brauchst Du/das Forum daraus Angaben für z.B. Bereifungen etc.?
Ich wünsche einen schönen Sonntag und einen Guten Wochenstart.
Viele Gruesse
Kurt
"Bei 99% aller Probleme ist die umfassende Beschreibung des Problems bereits mehr als die Hälfte der Lösung desselben."
Kurt
"Bei 99% aller Probleme ist die umfassende Beschreibung des Problems bereits mehr als die Hälfte der Lösung desselben."